在全球环保意识不断提升、高盐废水处理需求日益迫切的背景下,浙江明炬环境科技股份有限公司(以下简称 “公司”)凭借敏锐的市场洞察力和创新魄力,聚焦 MVR(机械蒸汽再压缩)蒸发结晶技术,以改革创新为核心驱动力,在技术研发、管理体系、商业模式等方面持续深耕,成功走出一条独具特色的高质量发展之路,不仅为高盐废水处理难题提供了有效解决方案,更在行业内树立了标杆,为环保产业的可持续发展注入强劲动力。

图1:MVR机械式蒸汽再压缩蒸发器
一、技术创新:攻克 MVR 蒸发结晶技术难题
MVR 蒸发结晶技术虽在高盐废水处理领域潜力巨大,但在实际应用中面临着结垢堵塞、能耗高、设备腐蚀等诸多技术瓶颈。公司将技术创新视为企业发展的生命线,组建了由行业顶尖专家领衔的专业研发团队,并与多所知名高校、科研机构建立深度产学研合作关系,针对 MVR 蒸发结晶技术的痛点问题,开展了一系列卓有成效的技术攻关。
在材料创新方面,公司投入大量资源研发新型耐腐蚀材料。通过对不同材料的性能测试与优化,成功开发出一种新型涂抹材料。该材料采用特殊的喷涂工艺,在 MVR 设备关键部件表面形成致密的防护层,能有效抵御高盐、高酸碱废水的腐蚀。经实际项目验证,应用该材料的蒸发器、管道等部件,使用寿命从传统的 1 - 2 年延长至 5 - 8 年,大幅降低了设备维护成本和停机时间,保障了系统的稳定运行。同时,公司还研发出新型高强度抗结垢合金材料,其表面特殊的微观结构能够减少晶体附着,使结垢周期延长 3 倍以上,显著提高了设备的运行效率。


图2:某原料罐防腐材料的喷刷
工艺创新是公司技术创新的另一大亮点。公司总经理表示:“只有掌握核心技术,才能在市场竞争中赢得话语权。”为此,公司针对市场需求积极开发新工艺,硫酸亚铁结晶、稀酸浓缩这两项工艺的开发便是其中的代表项。
硫酸亚铁结晶工艺的目的是为除去酸解沉降后钛液中的硫酸亚铁,使钛液中铁钛比达到0.22~0.37之间,同时分离出的亚铁可以作为磷酸铁或者净水剂等产品的原料,为此公司开发了两种工艺路径分别是冷冻结晶和真空结晶,客户可以根据自己的需求来选择适合自己的工艺路径。这两种工艺路径的优缺点对比如下图3所示:

图3:亚铁结晶中冷冻结晶和真空结晶工艺路径优缺点对比

图4:某钛白粉企业亚铁真空结晶项目
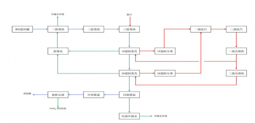
为使稀酸浓缩工艺浓缩后的稀酸纯度达工业级标准,公司在传统MVR蒸发浓缩的基础上,创造性的研发出“MVR蒸发浓缩-闪蒸蒸发耦合工艺”,过程是含有硫酸亚铁的稀酸溶液经过三级预热,达到蒸发温度后进入 MVR 蒸发装置进行蒸发浓缩,经MVR两级蒸发,当硫酸浓缩到一定浓度后,转至闪蒸系统进行闪蒸降温,母液在闪蒸系统中闪蒸降温的同时蒸发掉部分水分,使得硫酸浓度达到 55%以上,硫酸溶液在 MVR 系统及闪蒸系统的蒸发浓缩过程中,硫酸亚铁达到过饱和析出,闪蒸后55%的硫酸溶液进入浓缩液暂存罐,通过外循环冷却器进一步循环降温,达到设计温度后,进入板框压滤系统滤出蒸发过程析出的硫酸亚铁,55%硫酸滤液则进入成品酸罐,回酸解工段重复利用,为企业节约不少原料成本。

图5:稀酸浓缩工艺流程简介
智能化升级为 MVR 蒸发结晶技术赋予新的活力。公司借助物联网、大数据、人工智能等前沿技术,打造了智能 MVR 蒸发结晶系统。该系统通过在设备关键部位安装大量传感器,实时采集温度、压力、液位、流量等运行数据,并将数据上传至云端进行分析处理。基于深度学习算法,系统能够自动识别设备运行状态,预测潜在故障,并提前发出预警。当系统运行参数偏离最佳工况时,可自动调整设备运行参数,实现精准控制。例如,在结垢预警方面,系统通过分析物料浓度、温度变化等数据,提前判断结垢趋势,并自动启动清洗程序,避免因结垢导致的设备故障。智能化升级不仅提高了系统运行的稳定性和可靠性,还降低了人工操作成本和失误率,使设备运行效率提升了 20% 以上。

图6:MVR数据上传云端示意
二、管理革新:构建高效运营管理体系
技术创新的落地离不开高效的管理体系支撑。公司深刻认识到这一点,围绕 MVR 蒸发结晶技术的应用与推广,对企业管理模式进行了全面革新,从战略规划到执行落地,构建起一套完善的高效运营管理体系。
在战略管理层面,公司将 MVR 蒸发结晶技术研发与应用确立为核心战略,制定了清晰的长期发展规划。明确了在不同阶段的技术研发目标,如每年投入不低于营收 10% 的资金用于技术研发,计划在未来 5 年内取得 10 项以上相关技术专利;市场拓展方向上,聚焦化工、制药、食品等高盐废水排放行业,逐步扩大市场份额;服务提升计划方面,致力于为客户提供从项目咨询、方案设计到工程建设、运营维护的全生命周期服务。为确保战略目标的实现,公司建立了跨部门协同机制,打破研发、生产、销售、工程等部门之间的壁垒,成立专项项目组,实现信息共享、资源整合,加速技术成果转化和项目落地。
生产运营管理方面,公司引入精益生产理念,对 MVR 蒸发结晶设备的生产与运行流程进行精细化管理。通过价值流分析,识别并消除生产过程中的浪费环节,优化设备组装、调试流程,使设备生产周期缩短了 20%。在设备运行管理上,运用 5S 管理、TPM 全员生产维护等方法,制定详细的设备维护计划和操作规范,定期对设备进行巡检、保养和维修,提高设备综合效率(OEE)。同时,公司搭建了数字化生产管理平台,实现对生产过程的实时监控和数据化管理。通过平台,管理人员可以实时查看设备运行状态、生产进度、能耗数据等信息,并通过数据分析优化生产决策,降低生产成本。例如,通过对能耗数据的分析,发现某项目在夜间用电低谷时段运行能耗较低,公司便调整生产计划,增加夜间生产时长,使该项目的能耗成本降低了15%。
人才是企业发展的核心竞争力。公司高度重视人才队伍建设,构建了完善的人才培养与激励体系。在人才培养方面,公司与高校合作开设 MVR 蒸发结晶技术相关的专业课程和培训项目,定向培养专业技术人才;定期组织内部培训和技术交流活动,邀请行业专家分享前沿技术和实践经验,提升员工的专业素养。同时,公司设立了技术创新奖励基金,对在 MVR 技术研发、工艺改进、设备优化等方面做出突出贡献的团队和个人给予重奖,激发员工的创新活力。此外,公司还建立了完善的职业发展通道,为员工提供广阔的晋升空间,让员工在实现个人价值的同时,为企业发展贡献力量。
三、模式突破:创新商业模式拓展市场
在竞争激烈的环保市场中,公司积极探索商业模式创新,以 MVR 蒸发结晶技术为依托,开创了多样化的服务模式,为客户提供更优质、更灵活的解决方案,有效拓展了市场空间。
公司推出的 “环保整体解决方案” 模式备受市场青睐。针对客户高盐废水处理需求,公司提供从项目前期调研、方案设计、设备供应、工程施工到后期运营维护的一站式服务。在项目前期,公司派遣专业团队深入客户生产现场,详细了解废水的水质、水量、排放规律等信息,结合客户实际需求和预算,量身定制 MVR 蒸发结晶处理方案。在方案设计阶段,充分考虑技术可行性、经济合理性和环境友好性,确保方案既满足处理效果要求,又具有较高的性价比。在工程建设过程中,严格把控施工质量和进度,采用先进的项目管理方法,确保项目按时、高质量交付。在运营维护阶段,公司派驻专业的运营团队,对设备进行日常运行管理、维护保养和技术升级,通过远程监控系统实时掌握设备运行状态,及时处理设备故障和异常情况,确保设备稳定运行和处理效果达标。该模式有效降低了客户的技术门槛和投资风险,已成功应用于多个大型化工企业和工业园区,客户满意度高达 98%。
“环保服务外包 + 资源化收益分成” 模式也是公司的创新之举。公司投资建设 MVR 蒸发结晶处理设施,为客户提供废水处理服务,并按照处理水量收取费用。对于处理过程中回收的结晶盐等资源,公司通过进一步加工处理,将其转化为工业级产品进行销售。公司与客户约定,将结晶盐销售收益按照一定比例进行分成。这种模式不仅解决了客户的环保难题,还为客户创造了额外的经济效益,实现了双方的互利共赢。例如,在某钛白粉企业的合作项目中,通过该模式,钛白粉企业每年节省了数百万元的废水处理费用,同时还获得了数十万元的结晶盐销售分成;公司则通过规模化运营和资源回收利用,提高了项目的盈利能力。
此外,公司积极拓展市场合作渠道,与政府部门、行业协会、大型企业等建立了广泛的合作关系。与政府部门合作,参与污水处理厂建设、工业园区环保基础设施升级等项目,助力地方政府改善区域环境质量;与行业协会合作,参与行业标准制定和技术推广,提升公司在行业内的话语权和影响力;与大型企业建立战略合作伙伴关系,共同开展高盐废水处理技术研发和项目实施,实现资源共享、优势互补。通过多元化的合作,公司进一步拓展了市场空间,提升了品牌知名度和市场竞争力。
四、社会效益与未来布局
公司基于 MVR 蒸发结晶技术的改革创新实践,产生了显著的社会效益。通过处理大量高盐废水,有效减少了废水对土壤、水体和大气环境的污染,保护了生态环境。同时,公司对结晶盐等资源的回收利用,减少了固废排放,促进了资源循环利用,实现了环境效益和经济效益的双赢。此外,公司的技术创新成果和管理经验在行业内广泛推广应用,带动了环保行业整体技术水平提升,推动行业向更加高效、绿色、智能方向发展。
展望未来,公司将继续以改革创新为动力,深化在 MVR 蒸发结晶技术领域的布局。在技术创新方面,持续加大研发投入,聚焦技术的智能化、低碳化和多功能化升级。例如,探索 MVR 蒸发结晶技术与太阳能、地热能等新能源的融合应用,进一步降低能耗和碳排放;研发能够处理更复杂水质的 MVR 工艺和设备,扩大技术的适用范围。在管理革新方面,不断优化数字化管理体系,加强供应链协同和风险管理能力,提高企业运营效率和抗风险能力。在模式突破层面,持续创新服务模式,积极拓展国际市场,加强与国际先进环保企业的技术合作与交流,提升公司在全球环保市场的竞争力。
公司还将积极响应国家 “双碳” 战略和绿色发展理念,以 MVR 蒸发结晶技术为基础,拓展业务领域,向零碳、可持续发展方向转型。未来,浙江明炬环境科技股份有限公司将继续秉持创新精神,不断探索突破,为解决高盐废水处理难题、推动环保行业高质量发展和生态文明建设贡献更大力量,在高质量发展的道路上续写新的辉煌篇章。(陈男、苏洲)
责任编辑:admin
